
解決方案
CEMS煙氣連續監測系統
引言
煙氣排放連續監測系統(以下簡稱CEMS)廣泛應用于火力發電、化工、石化、鋼鐵、垃圾焚燒、焦化、水泥等行業的各種鍋爐、窯爐,用于在線監測工業生產過程中固定污染源的煙氣排放以及指導煙氣脫硫、脫硝系統的運行和控制。
近年來,基于差分吸收光譜(以下簡稱DOAS)技術的新型CEMS系統逐漸成為主流技術路線。光纖光譜儀作為CEMS系統的核心部件,它的主要作用是將系統中的光信號轉化為電信號,再對光電轉化后的信號進行相關的處理后可準確測量脫硝、脫硫前后煙氣中的SO2 、NO、 NO2等氣體的含量。
我們重點介紹利用光纖光譜儀和DOAS反演氣體濃度的測試原理、典型測試系統結構、光譜儀參數選擇及其對于測試系統的影響。
一、測試原理
1.1 DOAS算法
DOAS以比爾-朗伯定律為依據,該定律描述了光路中分子數與被吸收的光能之間的關系。由于每種分子,每種氣體,都有其吸收光譜特性,或者稱為“指紋”,所以可以通過紫外-可見波長范圍內的特征吸收結構同時測量出幾種不同氣體的濃度。典型的DOAS儀器由連續光源(氙燈、氘燈等),氣室(或開放光路),探測器組成。根據比爾-朗伯定律:

1.2 波長選擇
DOAS技術主要用于紫外-可見光譜區,在此波段內的氣體分子吸收譜線主要是由電子躍遷引起的。NO和SO2在200-350nm的紫外區有強烈的特征吸收帶,NO2吸收特征譜線集中在300-550nm,從圖1中我們可以清晰地看出這三種氣體的吸收帶。

圖1 氣體分子吸收光譜圖
二、典型DOAS測試系統
典型的DOAS測量氣體濃度系統由連續光源(氙燈、氘燈等),氣室(或開放光路),探測器組成。圖2為系統原理圖:

圖2 一種典型的DOAS測量系統原理圖
本圖摘自OPSIS AB

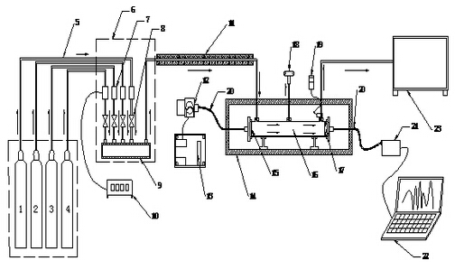
1 高純氮;2 SO2標氣;3 NO標氣;4 NO2標氣;5 輸氣管;6 配氣柜;7 質量流量控制器;8 截止閥;9 混合管;10 流量顯示儀;11 拌熱管;12 光源模塊;13 光源供電電源;14 高溫試驗箱;15 準直透鏡;16 測量池;17 聚焦透鏡;18 差壓計;19 溫度控制儀;20 光纖;21 光譜儀;22 電腦;23 廢氣回收池
圖3 DOAS法煙氣濃度測量試驗裝置示意圖
DOAS法煙氣濃度測量試驗裝置如圖3所示。試驗裝置分成氣路和光路兩部分。氣路部分主要由氣源、配氣柜、測量池和廢氣回收池四部分組成。光路部分主要由光源、準直/聚焦透鏡、氣體池、光纖光譜儀組成。高純氮和SO2、NO、NO2標準氣體經各自的管路通過質量流量控制器后進入混合管進行混合,可通過流量顯示儀調節控制和顯示流量。混合后的氣體經伴熱管進入測量池,測量池的兩端用石英透鏡進行密封。在測量池的出口設有熱電阻對流過測量池的氣體溫度進行測量,同時在測量池的中部裝有差壓計對氣體壓力進行測量。測量池出來的氣體會進入廢氣回收池進行吸收。
三、光譜儀選擇及其對于測試結果的影響
微型光纖光譜儀的主要性能參數有光譜范圍、光譜分辨率(FWHM)、雜散光、光路穩定性、非線性效應等。
1.光譜范圍
根據需要分析氣體的種類特征吸收譜線的范圍來確定光譜儀波長范圍,同時要兼顧分辨率,光譜范圍越寬分辨率越低。
2.光譜分辨率
光譜分辨率也稱光譜帶寬,通常用nm或cm-1表示。分辨率越高,分辨光譜細節的能力越強,下圖是光譜儀不同分辨率下的測試結果,從圖4可以看出,分辨率提高后原本不明顯的特征逐漸明顯,例如290nm附近的光譜凹陷。

圖4 不同分辨率對于測試結果的影響
3.雜散光
雜散光是指光路中被探測到的所有非信號光。雜散光的存在綜合影響CEMS系統的探測限、信噪比、濃度測量準確度,雜散光越小系統誤差越小。

圖5 雜散光對吸光度測量的影響
圖5是存在0.1%雜散光時,實測吸光度偏離理論值的情況。
4.光路穩定性
光路穩定性主要指由于溫度、外力加速度引起的光學平臺形變而導致的波長和幅度漂移。光路穩定性對濃度測量結果產生較大影響,AvaSpec-ULS系列光譜儀大大降低雜散光并提高了機械和溫度穩定性,具有一個雙內置模式消除器和多階復合拋物面鏡,機械強度提高10倍。
5.非線性
非線性定義為光譜儀測量實際幅值與理論幅值的比值。作為系統誤差,非線性效應在測量吸光度時會影響曲線的形狀、數值以及各個區間的比例。
四、結論
紫外差分光譜法對于濕法脫硫、脫硝工藝的煙氣連續排放系統具有先天的優勢,國內基于DOAS算法商用CEMS系統根據不同需求和應用環境正在不斷改進和升級。微型光纖光譜儀具有體積小,無掃描器件,堅固穩定等優點,是CEMS系統光譜探測器的選擇。